
Вертикально раздвижные двери лифтов представляют собой механизм, при котором створки движутся вверх и вниз, а не в стороны, как в традиционных системах. Такой тип конструкции применяется преимущественно в малогабаритных шахтах, а также в грузовых и платформенных лифтах, где важна экономия пространства по ширине проёма.
Одним из ключевых преимуществ вертикально раздвижных дверей является возможность установки в зданиях с нестандартной архитектурой или ограниченным техническим проёмом. При этом требуется точный расчёт высоты открывания и соблюдение нормативов по минимальному зазору между полотнами и проёмом, что особенно актуально при монтаже в промышленных условиях.
Рекомендуется использовать такие двери в лифтах с редким пассажирским потоком или в технических подъёмниках. В случае интенсивной эксплуатации (например, в ТЦ или ЖК) необходима установка усиленного привода с высоким ресурсом наработки. Также стоит обратить внимание на использование направляющих с антивибрационными вставками и автоматических замков повышенной надёжности.
При проектировании важно учитывать вес дверного полотна, тип подъёмного механизма (канатный, цепной, винтовой) и параметры электропривода. В большинстве случаев применяются мотор-редукторы с червячной передачей и системой ручного разблокирования на случай аварийного отключения питания. Для соблюдения норм безопасности требуется установка фотоэлементов или контактных линеек, реагирующих на препятствия при закрытии створок.
В каких типах зданий применяются лифты с вертикально раздвижными дверями

Лифты с вертикально раздвижными дверями находят применение в зданиях, где стандартные решения по компоновке лифтовой шахты невозможны или нецелесообразны. В первую очередь, это частные жилые дома с ограниченной площадью, в которых важно сохранить полезное пространство на этажах. Такие лифты часто устанавливаются без полноценной шахты, с использованием самонесущей конструкции.
В производственных зданиях, где лифт используется для перемещения оборудования или материалов между уровнями, вертикально раздвижные двери позволяют сократить габариты проёма и снизить риск повреждения створок при загрузке. Их применяют в условиях ограниченного вертикального пространства над проёмом.
В объектах общественного назначения, включая театры, архивы и выставочные комплексы, такие двери востребованы при модернизации существующих лифтов. Минимальные требования к боковому и верхнему зазору позволяют интегрировать новые системы в старые шахты без разрушения конструкций.
В медицинских учреждениях вертикально раздвижные двери обеспечивают более плавное открытие без бокового смещения, что важно при транспортировке больных в каталках. Такие лифты применяются в малогабаритных корпусах, где невозможна установка стандартного оборудования.
В зданиях с высокими требованиями к противопожарной безопасности, например, в дата-центрах и хранилищах, используются противопожарные лифты с вертикальным механизмом открывания. Эти системы проще герметизировать, а также они обеспечивают надёжную изоляцию между этажами в случае пожара.
В подземных сооружениях – паркингах, инженерных шахтах, объектах связи – такие лифты устанавливаются там, где невозможен монтаж широких дверных проёмов. Вертикальное открытие дверей упрощает работу в условиях ограниченного пространства и обеспечивает плотное прилегание створок.
Для торговых и складских комплексов с частыми циклами загрузки лифтов вертикально раздвижные двери позволяют автоматизировать процесс без задержек, исключая риск блокировки проёма на узких погрузочных платформах.
Чем отличаются вертикально раздвижные двери от классических конструкций

Вертикально раздвижные двери открываются за счёт перемещения полотен вверх и вниз по направляющим, в отличие от классических створок, которые движутся вбок или распахиваются наружу. Это позволяет экономить пространство перед проёмом, что особенно важно в условиях ограниченного доступа или в малогабаритных шахтах.
Такие двери практически исключают риск заклинивания от боковых перекосов, поскольку основная нагрузка распределяется по вертикали. Это повышает надёжность работы в условиях высокой интенсивности эксплуатации – например, на промышленных объектах или в медицинских учреждениях с постоянной загрузкой лифта.
Конструктивно вертикально раздвижные механизмы требуют более точной настройки балансировочных систем и противовесов. При этом отпадает необходимость в боковых нишах в шахте, что упрощает монтаж в узких конструктивных зонах и в зданиях с исторической архитектурой.
По уровню герметичности вертикальные решения превосходят боковые, особенно в герметичных моделях с теплоизоляцией. Это делает их предпочтительными для лифтов, используемых в холодильных камерах, фармацевтических производствах и чистых зонах.
С точки зрения обслуживания, вертикальные двери требуют регулярной проверки подъёмного механизма и тросовой системы, но менее подвержены загрязнению направляющих, так как большинство деталей расположено выше уровня пола.
Преимущества вертикально раздвижных дверей в ограниченном пространстве

В условиях ограниченного пространства лифтовая шахта и кабина требуют оптимизации каждой детали. Вертикально раздвижные двери эффективно решают проблему нехватки свободного места и обеспечивают стабильную работу лифтового оборудования в компактных зонах.
- Минимальные требования к боковому зазору: такие двери не нуждаются в дополнительном пространстве по бокам для открывания, что особенно важно в узких шахтах или при монтаже в существующие здания с жесткими ограничениями по ширине проёма.
- Экономия глубины шахты: вертикальный принцип открывания позволяет располагать двери ближе к задней стенке кабины без ущерба для безопасности, тем самым увеличивая полезную площадь кабины.
- Установка в нестандартных проёмах: такие конструкции подходят для лифтов с низкой высотой над проёмом, где невозможно разместить классический горизонтальный привод или телескопическую систему.
- Удобство при реконструкции зданий: вертикально раздвижные системы можно внедрять в здания с исторической архитектурой, где изменение несущих конструкций невозможно или требует согласования.
- Повышение энергоэффективности: за счёт меньших зазоров и упрощённого механизма уплотнения снижаются теплопотери через шахту, что особенно актуально в жилых и офисных зданиях с индивидуальной системой климат-контроля.
При выборе лифта для установки в ограниченном пространстве вертикально раздвижные двери следует рассматривать как приоритетный вариант, особенно при модернизации объектов без масштабной перепланировки.
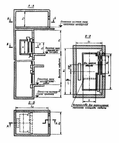
Конструкционные особенности лифтов с вертикально раздвижными дверями

Лифты с вертикально раздвижными дверями отличаются наличием подвижных створок, которые перемещаются вверх и вниз, складываясь в секции или уходя в специальные ниши в верхней и нижней частях проёма. Такая конструкция требует точного механического согласования всех движущихся элементов.
Основной механизм движения включает в себя электропривод, редуктор и систему направляющих, обеспечивающих синхронное движение створок. Обычно используется тросовый или цепной привод, дополненный амортизаторами и фиксаторами, предотвращающими самопроизвольное открытие или заклинивание.
Рама дверей изготавливается из алюминиевых или стальных профилей с усиленными узлами в местах крепления направляющих. Это необходимо для устойчивости конструкции при постоянных циклах открывания и закрывания. Поверхность створок часто изготавливают из композитных материалов, обеспечивая сочетание лёгкости и устойчивости к нагрузкам.
Одной из конструктивных особенностей является минимальная толщина дверного блока, что позволяет устанавливать такие лифты в шахтах с ограниченным пространством. Механизмы открытия часто размещаются вне зоны проёма, что сокращает глубину установки и упрощает обслуживание.
Система управления дверями интегрируется с контроллером лифта и оборудуется датчиками положения, скоростными ограничителями и блокировками. Это обеспечивает точное позиционирование створок и исключает аварийные ситуации при движении кабины.
При проектировании таких лифтов важно учитывать точную соосность направляющих, регулировку преднатяга тросов, а также доступ к узлам для сервисного обслуживания. Неправильная установка или несоответствие компонентов быстро приводит к износу и сбоям в работе дверного механизма.
Требования к шахте и монтажу лифтов с вертикально раздвижными створками

Шахта лифта должна обеспечивать точное вертикальное расположение направляющих дверей с допустимым отклонением не более 3 мм на высоту кабины. Неровности стен в зоне монтажа исключаются, чтобы предотвратить заедание створок.
Минимальные зазоры между кабиной и стенками шахты рассчитываются с учётом габаритов дверных механизмов и составляют не менее 60 мм с каждой стороны. Крепления направляющих должны располагаться на прочных конструкциях шахты с несущей способностью не менее 200 кг на точку крепления.
- Поверхность в зоне установки направляющих должна быть обработана для предотвращения коррозии и пылеобразования.
- В шахте необходимо предусмотреть защитные кожухи для механических и электрических компонентов дверного привода.
- Для монтажа электроприводов требуется выделенное электропитание с автоматической защитой по току 10–16 А.
Процесс монтажа включает следующие этапы:
- Выверка вертикальности направляющих с помощью лазерного нивелира и установка с фиксацией анкерными болтами.
- Крепление механизма открывания с учётом нагрузки и плавности хода створок.
- Подключение электропривода с проверкой заземления и защиты от короткого замыкания.
- Регулировка скорости движения створок и настройка датчиков безопасности, включая сенсоры препятствий.
- Проведение комплексного тестирования открытия и закрытия дверей на всех этажах с нагрузкой.
Обслуживание после монтажа должно включать ежемесячную проверку состояния направляющих, очистку и смазку подвижных элементов, а также тестирование системы безопасности с обязательной документацией проведённых работ.
Какие приводы используются для вертикально раздвижных дверей

Для лифтов с вертикально раздвижными дверями применяются электрические приводные системы с редуктором, обеспечивающие точное и плавное движение створок вверх и вниз.
Чаще всего используются бесщеточные двигатели постоянного тока (BLDC) с встроенным энкодером, что позволяет добиться высокой точности позиционирования дверей и снизить уровень шума при работе.
Важным элементом является зубчатая рейка с приводной шестерней, которая преобразует вращательное движение мотора в вертикальное перемещение дверных створок.
Системы оснащаются электромеханическими или электронными блоками управления с функцией плавного запуска и торможения, что предотвращает резкие рывки и снижает износ механизмов.
Для безопасности применяются датчики усилия и положения, которые в случае препятствия останавливают или реверсируют движение двери.
В некоторых конструкциях используются гидравлические или пневматические приводы, но их внедрение ограничено из-за необходимости дополнительного оборудования и обслуживания.
При выборе привода учитываются габариты дверей, масса створок и интенсивность эксплуатации лифта, что влияет на мощность и тип двигателя.
Рекомендуется применять приводы с модульной конструкцией, что упрощает техническое обслуживание и замену компонентов без демонтажа всей системы.
Обслуживание и регулировка вертикально раздвижных дверей лифта

Регулярное техническое обслуживание вертикально раздвижных дверей лифта включает проверку состояния приводного механизма, направляющих и роликов. Рекомендуется очищать направляющие от пыли и грязи не реже одного раза в месяц, используя мягкую ветошь и обезжиривающие составы на спиртовой основе.
Особое внимание уделяется проверке износа роликов и подшипников. При обнаружении шума, вибраций или затруднённого хода створок необходимо провести замену изношенных элементов, чтобы избежать заклинивания дверей и аварийных ситуаций.
Регулировка дверей производится с помощью настройки натяжения пружин и положения направляющих. Натяжение пружин должно обеспечивать плавное и равномерное движение створок без рывков и провисания. Отклонения более чем на 3 мм в горизонтальной или вертикальной плоскости требуют немедленной корректировки.
Для контроля точности закрытия дверей используют датчики положения, которые следует регулярно тестировать на срабатывание. Некорректная работа датчиков может привести к неправильному блокированию лифта и снижению безопасности эксплуатации.
Обслуживание электропривода включает проверку изоляции проводов, контактов и уровня смазки в мотор-редукторе. Рекомендуется проводить полную диагностику не реже одного раза в полгода с обязательной фиксацией результатов в журнале технического обслуживания.
В случае возникновения сложностей с синхронизацией створок или ухудшения плавности движения необходимо обращаться к квалифицированным специалистам для комплексной настройки системы управления дверьми, поскольку неправильная регулировка может вызвать ускоренный износ механизмов и повысить риск аварий.
Ограничения и слабые места лифтов с вертикально раздвижными дверями
Вертикально раздвижные двери требуют наличия достаточной высоты в шахте для полного подъёма створок, что ограничивает их применение в зданиях с низкими этажами или малыми шахтами.
Механизм подъёма и направляющие элементы подвержены интенсивному износу при недостаточном техническом обслуживании, что может привести к заклиниванию дверей и снижению безопасности эксплуатации.
Из-за вертикального подъёма створок увеличивается нагрузка на привод и элементы крепления, что требует использования более мощных и дорогостоящих приводных систем по сравнению с горизонтальными дверями.
Сложности в герметизации дверного проёма обусловлены особенностями конструкции: вертикальный разрыв при закрытии затрудняет достижение полной звуко- и пыленепроницаемости.
В условиях ограниченного пространства шахты монтаж и последующая регулировка вертикально раздвижных дверей требуют квалифицированного персонала с опытом работы именно с таким типом конструкций.
Наличие дополнительных компонентов, таких как противовесы и балансировочные системы, увеличивает общую массу дверей, что усложняет аварийное ручное открытие и требует установки систем экстренного отключения привода.
Вертикально раздвижные двери менее универсальны в применении для лифтов с большими грузоподъёмностями, где горизонтальные или складные решения демонстрируют большую надёжность и простоту обслуживания.
Рекомендуется проведение регулярных профилактических проверок узлов подъёма и смазки направляющих, а также использование комплектующих только от проверенных производителей для минимизации риска выхода из строя.
Вопрос-ответ:
В каких типах зданий наиболее целесообразно использовать лифты с вертикально раздвижными дверями?
Лифты с вертикально раздвижными дверями часто устанавливают в зданиях с ограниченным пространством у входа в лифт, где классические раздвижные двери могли бы создавать помехи. Такие двери актуальны в жилых домах с узкими холлами, в небольших офисных помещениях, а также в объектах с повышенными требованиями к безопасности и эстетике. Кроме того, их применяют в зданиях с архитектурными особенностями, где важно сохранить дизайн без выступающих элементов.
Какие технические особенности следует учитывать при установке вертикально раздвижных дверей в лифте?
Монтаж таких дверей требует точной настройки механизма привода, так как они двигаются вверх-вниз, а не вбок. Важно обеспечить правильное крепление направляющих и балансировку створок, чтобы избежать перекосов и заеданий. Шахта лифта должна иметь достаточную высоту для полного открытия дверей, а электроника управления – корректно настроена для плавного и безопасного движения. Также требуется регулярная проверка и обслуживание, чтобы предотвратить износ тросов или цепей привода.
Каковы преимущества вертикально раздвижных дверей по сравнению с традиционными боковыми раздвижными дверями?
Главное преимущество таких дверей — экономия пространства перед кабиной лифта, поскольку створки поднимаются вверх и не занимают площадь сбоку. Это особенно полезно в узких коридорах и помещениях. Дополнительно, вертикальное открытие снижает риск повреждения дверей при внешних ударах, а также облегчает доступ к техническим элементам для обслуживания. Нередко такие двери выглядят современнее и позволяют реализовать нестандартные дизайнерские решения.
Какие возможные недостатки или ограничения связаны с использованием лифтов с вертикально раздвижными дверями?
Основным ограничением является необходимость большей высоты шахты, чтобы дверь могла полностью подняться. Это может усложнить монтаж в старых зданиях или в помещениях с низкими потолками. Также механизмы подъёма требуют более тщательного обслуживания, поскольку вертикальное движение создает повышенную нагрузку на направляющие и приводные элементы. При неправильной эксплуатации возможно появление вибраций и шума. Кроме того, цена таких дверей обычно выше, чем у стандартных боковых раздвижных моделей.
Как проводится обслуживание и регулировка вертикально раздвижных дверей лифта для обеспечения их долговечности и безопасности?
Регулярное обслуживание включает проверку состояния направляющих, тросов или цепей, а также состояния приводного механизма. Важно своевременно смазывать движущиеся части и контролировать натяжение приводных элементов, чтобы исключить заедания или перекосы створок. Регулировка системы безопасности, включая датчики и блокировки, проводится для предотвращения случайного закрытия дверей при наличии препятствий. Периодически необходимо проверять электропитание и электронные компоненты управления, обеспечивая стабильную работу и минимальный износ конструкции.
В каких случаях лифты с вертикально раздвижными дверями предпочтительнее классических моделей с боковым открыванием?
Лифты с вертикально раздвижными дверями лучше подходят для помещений с ограниченным пространством перед шахтой, где нет возможности обеспечить боковой ход створок. Такая конструкция позволяет экономить полезную площадь у входа в лифт, что особенно важно в узких коридорах или малогабаритных зданиях. Кроме того, вертикальные двери чаще применяются в лифтах для маломобильных групп населения, поскольку обеспечивают более широкие проходы и удобство посадки. В некоторых случаях их выбирают из-за особенностей монтажа и дизайна — например, при необходимости интеграции с автоматическими системами или нестандартными шахтами.
